FZB fluorine plastic alloy self-priming pump- Jiangsu Zhenxing Pump Industry Co., Ltd.

    
        
    <abbr id="04_tvx6_w0"></abbr>
    zhenxing

    Product Display



    +
    • 11(1704536246226).jpg
    • 22(1704536246335).jpg
    • 33(1704536246444).jpg
    • 55.jpg
    • 44(1704536246021).jpg

    FZB fluorine plastic alloy self-priming pump

    Manufacturer: Jiangsu revitalization pump industry
    Main material: fluorine plastic, polymer
    Flow range: 4-100m ³/h
    Head range: 10-50m
    Power range: 2.2-22kw
    Application areas: pickling process, acid and alkali, chemical, pesticide, paper, electronics and other industries
    Applicable medium: strong acid, strong alkali, organic solvent and pure, valuable chemical medium







    Hotline:  0086-519-   +86-

    Order Hotline:

    0086-519-

    +86-


    Classification:

    Product Description

     

    Product overview

    FZB fluorine plastic alloy self-priming pump, over-flow parts are all made of F46 fluorine plastic alloy, which has the advantages of strong corrosion resistance, tight and reliable sealing performance, high mechanical strength, no aging, no toxin decomposition, convenient maintenance, etc. The pump chamber is provided with a suction chamber, a liquid storage chamber, a liquid return check chamber, a gas-liquid separation chamber and a return hole. It is only necessary to pour the lead liquid before the first boot, and then it is not necessary to repeat the perfusion lead liquid. When working, the mechanical seal does not need to be cooled by additional cooling water, and the operation is simple and safe.

     

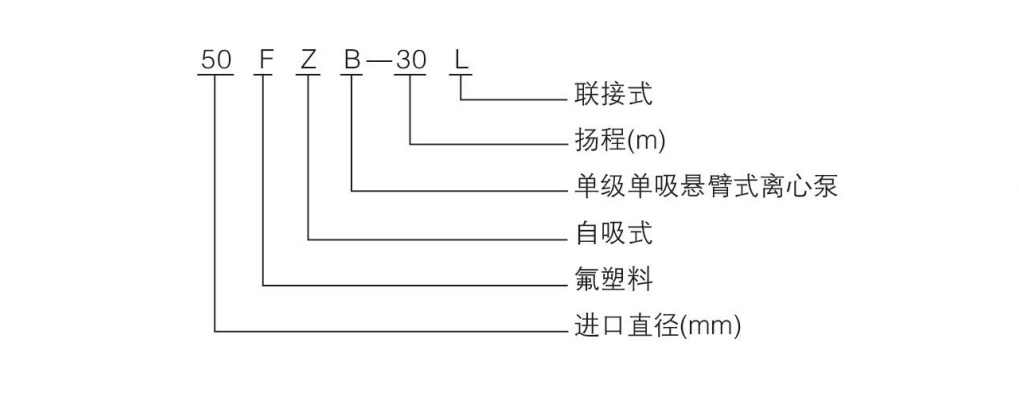
    Model Description

     

     

    Schematic diagram of structure

     

    Model and parameter

    Model

    Diameter of inlet and outlet (mm)

    Flow

    (m3 /h)

    lift

    (m)

    Motor power

    (kw)

    Speed

    (r/min)

    Self-priming height

    (m)

    Imports

    Export

    25FZB-20L

    25

    25

    3.6

    20

    2.2

    2900

    3

    40FZB-20L

    40

    32

    8

    20

    3

    2900

    3

    40FZB-30L

    40

    32

    8

    30

    4

    2900

    3

    40FZB-50L

    40

    32

    8

    50

    5.5

    2900

    3

    50FZB-20L

    50

    40

    12

    20

    3

    2900

    3.5

    50FZB-30L

    50

    40

    12

    30

    4

    2900

    3.5

    50FZB-50L

    50

    40

    12

    50

    7.5

    2900

    3.5

    65FZB-25L

    65

    50

    25

    25

    5.5

    2900

    4

    65FZB-30L

    65

    50

    25

    30

    7.5

    2900

    4

    65FZB-50L

    65

    50

    25

    50

    11

    2900

    4

    80FZB-30L

    80

    65

    50

    30

    7.5

    2900

    4

    80FZB-50L

    80

    65

    50

    50

    15

    2900

    4

    100FZB-30L

    100

    80

    100

    30

    18.5

    2900

    4

    100FZB-40L

    100

    80

    100

    40

    22

    2900

    4

     

    Product real shot

     

    Quality Assurance

    Product Inquiry

      
          
      <abbr id="04_tvx6_w0"></abbr>